澳门云顶国际app
澳门云顶国际app

科研进展

航空发动机传感器故障诊断与容错控制研究进展

发布时间:2019-10-12 作者:文/李垚 来源:轻型动力实验室

  航空发动机中控制系统通过传感器测量的信号来实现对运行状态的监测与控制,因此传感器测量信号的准确可靠是控制系统安全稳定运行的关键因素,为了提高控制系统的稳定性、安全性及可靠性,对传感器进行故障诊断、隔离及信号重构具有重要意义,在故障诊断中比较成熟的方法是阈值法,而这其中故障阈值的选取又是一个难点,因此需要考虑采用优化算法对传统阈值进行修正。 

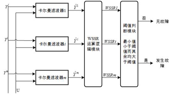
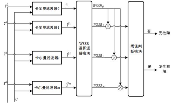
  研究人员采用了基于卡尔曼滤波的故障诊断方法对发动机传感器进行故障检测,从单传感器故障和多传感器故障的角度,分别设计了一组滤波器,然后根据故障判断逻辑,对传感器故障进行诊断,故障诊断结构如图1。

  由上述传感器故障诊断方法可知,传感器故障检测阈值选取的合理性直接关系到故障诊断的准确度,当故障检测阈值选取失当时,将产生漏报警和虚报警错误,但是这个要求是相互矛盾的,一般的故障诊断系统无法同时保证漏检率与虚警率同时为零,因此在故障检测阈值的选取过程中需要进行折衷考虑;而代价函数在传感器本身特性及噪声偏差基础上综合考虑了漏检率及虚警率对故障诊断的影响,其逻辑性强且容易采用计算机计算,因此结合代价函数选取传感器故障检测阈值是一种可行方案。 

  研究人员在代价函数的基础上,结合粒子群优化算法,对故障阈值进行优化。传统的粒子群算法采用静态的惯性权重和学习因子会使优化过程陷入局部最优,因此,引入动态非线性权重和线性递减的局部学习因子以及线性递增的全局学习因子,以利于局部迭代和全局迭代,增加算法的准确性,迭代过程如图2。 

  通过改进的优化算法,使故障阈值的选取更加准确合理,该方法以数理统计知识为基础,结合根据传感器的均值、偏差和故障值等情况,综合得出最优阈值;在建立了航空发动机数学模型后,基于此模型开展了一系列传感器故障诊断仿真研究,结果表明:相比于传统阈值确定方法,该方法在误判率、以及诊断速度上具有较好的优越性,为故障诊断、阈值选取提供了一种新思路如图3。 

 

图1 (a)单个传感器故障诊断结构

图1 (a)单个传感器故障诊断结构

 

图1 (b)多个传感器故障诊断结构

 图1 (b)多个传感器故障诊断结构

澳门云顶国际app

 图2 适应度函数迭代曲线

澳门云顶国际app

  图3 (a)软故障

澳门云顶国际app

 图3 (b)硬故障

 

 


附件下载: